合并
Kiln合并到底发生了什么?
和主网一样,Kiln以单独的PoW链和PoS链启动。通过合并,它现在完全在PoS下运行。
Kiln是否真正遵循了当前主网合并的规范?即它相当于主网合并后的情况吗?亦即它是否遵循Bellatrix分叉规范?
是的。Kiln上线后,我们确实对规范做了一些小改动,但它们是向后兼容的。当前网络规范在这里。
我们预计现在不会有重大的规范更改,强烈建议工具/基础设施/应用程序开发人员在Kiln上进行测试,以确保他们的产品在合并后的以太坊环境中按预期工作。
Kiln测试网的信标链似乎存在状态和智能合约。这与ethereum.org中关于信标链的建议相反。这仅仅是因为我被区块浏览器误导了吗?
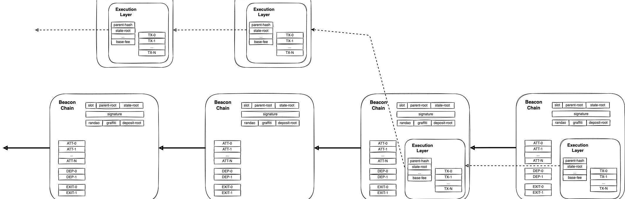
合并后,信标区块包含当前PoW区块所包含的交易负载。我们在规范中称其为ExecutionPayload。这里有一张解释它运作的图表。
苹果CEO库克:我还不确定普通人能说清楚元宇宙到底是什么:金色财经报道,最近苹果首席执行官蒂姆 · 库克(Tim Cook)在接受采访时表示,我还不确定普通人能说清楚元宇宙到底是什么。在谈到 Facebook 的 \"元宇宙 \" 时,库克表示,人们对产品的理解非常重要。我真的不确定普通人能告诉你到底什么是元宇宙,他补充道。元宇宙这个词出现在 Facebook 创立之前,最早出现在 1992 年的科幻小说《雪崩》 ( Snow Crash ) 中,但 Facebook 显然已经全盘接纳了这个词,甚至把公司更名为 Meta。[2022/10/2 18:37:39]

上图中,PoW和信标链上的前两个区块是合并之前的,后两个则是合并之后的。详情请参阅长文。
一旦一个PoW区块产生,随后产生的信标链区块就会包含交易数据。
华尔街分析师:比特币什么都不是,只是一股蒸汽:华尔街“全明星”分析师安迪·凯斯勒在1月31日《华尔街日报》观点版面发表文章《比特币泡沫背后》。
文章中他表示:比特币什么都不是,它只是一股蒸汽,一种想法的概念。使用比特币的交易非常少。它缺乏价值存储属性——任何一种一周下跌30%的东西都不能发挥这种作用。但彭博社(Bloomberg)的财富报道称:“比特币新手告诉我们,是什么促使他们以创纪录的价格买入。“很多负担不起的人可能因此受到严重伤害。Robinhood周五限制了一些加密货币的购买。
所以加密领域都将目光聚焦于二月中旬。我不知道纽约总检察长会发现什么。她可能会结束调查,继续自己的快乐生活,因为根本就没有犯罪,或者发现一个让伯尼·麦道夫看起来像从柠檬水摊上偷东西的局。我们知道当热空气耗尽时泡沫会发生什么。[2021/2/2 18:41:07]
合并后的区块处理流程是怎样的?
选出一个验证者来提出一个区块。
声音 | OKEx CEO:美国司法体系很复杂 USDT案件短期内不会有什么结果:OKEx CEO Jay Hao发布微博称,USDT案件短期内不会有什么结果,美国的司法体系很复杂、追求程序正义,对于USDT这种新事物不会简单的判决合法或者非法,USDT的律师也有各种手段延缓案件进度,光USDT如何定性这件事就要法庭辩论很久。法制社会的好处是一切可以依法办理,对于法律模糊的案件,需要公开透明的听证和审理。 ????[2019/7/30]
该验证者通过EngineAPI要求其执行层向他发送一个ExecutionPayload。
EL将包含最有利可图的有效交易集合的有效负载返回给共识层。
CL提出一个包含该有效载荷的区块,并在信标链p2p网络上进行传播。
注意:
单个交易仍在ELp2p网络上传播,并且EL只负责维护交易池。完整的区块会在CLp2p网络上传播。
验证者在执行层中指定他们想要接收费用的地址。交易费不会像验证人的质押和激励那样被「锁定」在信标链上。
动态 | “什么是比特币”今年在谷歌搜索量名列前茅:据CCN报道,根据谷歌发布的2018年搜索术语年度评论,“什么是比特币”在谷歌的搜索量名列前茅,至少在美国是这样。在去年,人们对于比特币的搜索包括一般新闻搜索和“如何购买比特币”。[2018/12/13]
其他验证者对区块进行验证,如果有效,则在信标链p2p网络上进行传播。
合并的测试过程是怎样的?
我们正在同时进行几个测试工作。这里有一个列表。
影子分叉
什么是影子分叉?
影子分叉是指少数节点被配置为在某个点从以太坊网络中分叉出去。在合并的情况里,我们通过启动设定要比整个网络更早运行合并的节点来实现。这使我们能够测试在与影子分叉网络类似的条件下,升级是如何进行的。但绝大多数节点不会意识到升级已经发生。影子分叉之后,主链上有效的交易也可以映射到分叉链上,从而模拟原始网络的吞吐量。@parithosh_j在推特上描述了更多细节。
分析 | 为什么加密货币不能取代股票:据btcmanager分析,加密货币不能取代股票主要有以下原因:加密货币是货币,不是股票;加密货币主要用作支付手段而不是价值存储;加密货币的年平均回报率是不合理的;区块链技术中没有红利或账面价值的概念。[2018/8/5]
下图来自其推文,显示了影子分叉之后网络的样子:

Goerli区块的上面一行显示了标准链上的一个节点,该节点不知道影子分叉。
Goeli区块的中间一行显示了影子分叉链上的一个节点,该节点有一个经过修改的配置,指示它一旦达到TTD就发生分叉。
最下面一行显示的是一个仅用于影子分叉的信标链:当达到TTD时,它将为整条链提供共识。
达到TTD之后,标准链上的节点继续正常生产区块:「对他们而言」什么都没发生。
达到TTD之后,配置修改过的的节点发生分叉,并运行合并。合并之后的首个区块由信标链上的下一位验证者产生。虽然这个区块能包含标准链上的任何交易,但包含的具体交易或它们的顺序不一定与标准链上一样。
为什么「影子分叉」有用?
影子分叉让我们能够在不破坏标准链的情况下,仅使用少量节点来查看节点在合并发生时的反应。影子分叉给了我们一个比启动新测试网更真实的测试环境,因为现有的测试网上已经有交易发生了,而且有大量的状态和历史,比起新的测试网,这会让节点承受更多压力。因此,我们得以获得节点在「真实世界」的性能指标,而不用影响标准网络的运作。
你们能影子分叉主网吗?
是的,而且我们现在做了。影子分叉主网非常有用,因为它向我们展示了节点在状态和历史巨大、交易最复杂的恶劣条件下如何反应。主网影子分叉后,我们还可以测试节点在尝试加入分叉网络时的稳定性、同步程度如何等等。这不仅提供了有关过渡本身的数据,还提供了新节点在合并后状态下加入网络的行为数据。
过程中的哪一阶段属于影子分叉?
影子分叉给了我们升级按预期工作的信心。一旦它们在所有升级过程中都能顺利进行,我们就有自信通过合并运行现有的测试网。值得注意的是,影子分叉中的节点由一小部分运营商控制:一些公共测试网拥有更广泛的验证者集合。一旦测试网升级并稳定下来,我们就可以计划在主网上进行合并了。
提款
质押提款将如何完成?我找到了几种规范,但没有发现其中一种产生了特别明确的共识。检查质押合约后,我发现只有一个可写入的method,那就是deposit。目前基本没有关于提款逻辑的说明。
以太坊合并不会启用质押提款功能,它们将在之后的分叉中上线。
注:目前将提款引入执行层的方法确定为EIP-4895。
提款其实并不「经过」存款合约,它们从信标链中被推回执行层,并以与矿工奖励相同的分发方式被完成。这意味着计算循环供应量会稍微复杂一些,因为存款合约的中的余额不会随着提款而「减少」。
提款密钥如何工作?eth2-deposit-cli这个工具默认不会自动生成BLS提取密钥。密钥具体如何工作?会只用到派生路径的第0个索引吗?
在EIP-2334中对此进行了说明。
如果你使用一个eth1提款密钥,你只能提款到那个密钥对应的地址吗?还是说提款密钥只是用来签署提款交易,你可以向任意地址提出ETH?
要从信标链中提出ETH,你必须指定一个eth1地址作为「目标」接收者。你不需要用这个帐户签署任何内容,因为如果只从执行层来看,你会发现提款是自动发生的,就像目标账户在提款区块后突然多出了额外的ETH。
如果你使用BLS密钥提款,ETH会去哪里?我的理解是共识层中不会有状态或账户。因此,是否只需指定一个执行层地址以接受提出的ETH?还是说未来共识层中将含有状态?
在提款时,你要指定一个执行层地址,并以Gwei为单位填写要提出的金额。需要明确的是,你不能使用BLS提款密钥进行提款。在合并后的分叉中,我们将进行一项操作来更改你在共识层上的存款凭据。
分片
对于未来的分片会是什么样子,目前有什么共识吗?似乎执行分片已被完全放弃,取而代之的则是Rollups。
执行分片已被「弃用」,有利于以Rollups为中心的执行层扩容方案。数据分片是目前正在研究和实施的主要分片。
Rollups如何在合并后实际工作?它们是否仍然位于eth1/执行层之上?还是他们会直接建立在共识层之上?
他们继续像今天一样工作,部署在执行层上,但可以利用共识层的决定性。
数据分片目前在哪里?什么是数据分片?随着Rollups变得越来越流行,数据分片将只会是解决数据可用性的一种方法吗?
目前的计划是首先通过一种新的交易类型公开它,如EIP-4844中有详细说明。
原文标题:《EthereumRoadmapFAQ》
原文作者:TimBeiko
原文编译:0x9F、0x22D,律动BlockBeats
文章作者为WilliamM.Peaster,发布在banklessNFT生态系统正在经历一个快速增长的时期。世界的风景一直在变化,这种不断的变化往往会导致NFT趋势迅速出现.
PoS将作为有史以来最民主化的权力力量之一而载入史册今年晚些时候,工作量证明以太坊区块链将与现有的权益证明信标链「合并」.
1.金色观察|5种主题的NFT正在兴起文章作者为WilliamM.Peaster,发布在bankless。NFT生态系统正在经历一个快速增长的时期.
继Libra项目被收购之后,Meta转向新的虚拟货币——扎克币。据英国《金融时报》报道,Meta平台公司正准备计划将虚拟代币和加密货币引入其应用,目的是使用这些虚拟代币奖励创作者,或用于贷款和其.
目前BTC依旧是破位长期趋势线支撑的状态,自从今年1月跌破到后面2-3月的连续两个月的反弹,到目前也未能重新站上,而是反弹接近再次回落,技术上属于一个破位反抽的动作.
“寄托往往意味着断送”,莎士比亚《悲惨世界》里的经典之言正是Web2.0时代的写照。近期,B站“答题领卡兑换大会员”活动被网友指出涉嫌出卖用户个人隐私,虽然B站回应称,该页面系文案措辞不妥引起误.